當前位置:首頁 / 點火系統故障
發動機點火系統故障判斷分析
發動機故障診斷排除
2022-09-25 17:20:54
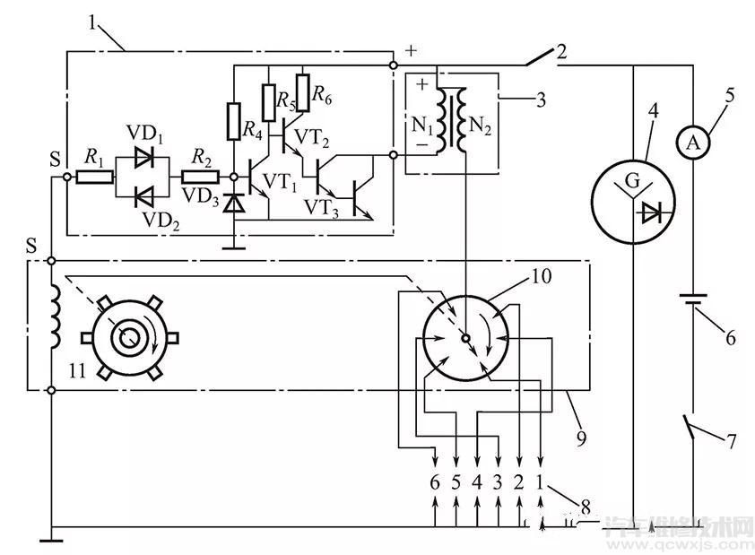
什么情況下點火系統可能出現故障?車輛發生以下情況時,很可能是點火系統出現故障。1.啟動困難主要表現為起步時候困難,怠速正常,空擋加油正常,起步時偶爾聳車,上坡啟動車輛容易熄火。...
點火系統故障引起發動機不能啟動的排除方法
發動機故障診斷排除
2022-05-30 19:36:51
點火系統故障引起發動機不能啟動的排除方法a外觀檢查首先察看點火線圈和分電器上的高壓導線、低壓線路有無松脫等。如果有,排除故障后再啟動發動機,...
發動機點火系統(點火線圈、火花塞)的常見故障與診斷思路
汽車發動機構造與維修檢測
2022-05-05 20:58:10
點火系統常見故障診斷方法點火系統常見故障有斷火、火花弱、點火時間不當、缺火、錯火等,使發動機不能工作或工作不正常。了解故障可能的原因,就可以用適當的檢測方法確...
















