碳罐電磁閥工作原理和作用
碳罐電磁閥作用
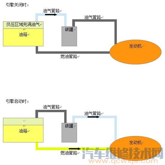
碳罐電磁閥是一個安裝在汽車或摩托車上用來減少因燃油蒸發排放造成空氣污染并同時增加燃油效率的裝置。當引擎關閉時,車用活性碳罐開始吸收從油箱揮發出的油蒸汽,并牢牢鎖定在碳罐內的活性炭微孔中,防止油蒸汽散發到大氣中。引擎啟動時又將吸附在碳罐內的油蒸汽作為燃料輸送到發動機。
碳罐電磁閥構造
汽車的活性碳罐通常被設計成一個長條“盒子”,連接在油箱和引擎進氣岐管之間。不同車型的碳罐電磁閥樣子不一樣,但是他們的作用都是一樣的。
“盒子”設有進氣口和排氣口,通常設計在同一側。在碳罐的內部設計成兩個或三個腔體,用來增加油氣通過的路徑以達到更好的吸附和脫附效率。腔體內裝滿了經過特殊工藝制成的特別適合用來吸附油氣分子的顆粒狀活性炭。碳罐的進氣口連接來自油箱的管路,排氣口套上電磁閥連接到引擎進氣岐管。
碳罐電磁閥活性碳罐的工作原理
當發動機關閉時,由于油箱的密閉性,因燃料的消耗會造成油箱內部的負壓,在負壓的作用下,汽油會比在常壓下更容易地揮發出油蒸汽,最終達到和大氣壓平衡。此后隨著油箱內油氣分子的擴散運動,一部分油氣分子會隨著油箱的油蒸汽管路擴散到活性碳罐,在那里,經過特殊工藝制成的特別適合用來吸附油氣分子的顆粒狀活性炭會將油氣分子牢牢鎖定在碳罐內,防止擴散到大氣中造成空氣污染。當引擎啟動時,活性碳罐的排氣口電磁閥將打開,隨著引擎的吸氣作用,之前鎖定在碳罐內的油蒸汽會作為燃料被吸入到引擎進氣岐管。至此活性碳罐的工作循環完成,直到引擎再次關閉重新開始循環工作。
簡單來說,碳罐就像人類的膽囊,工作方式大致如下:www.011315.cn
汽車油箱有三根油管,一根通向發動機,一根通向碳罐,最后一根是回油管。駕駛員在踩油門的同時行車電腦(下稱ECU)會根據情況調整噴油和進氣的混合比濃度,一方面靠調整噴油量,同時碳罐上有一根進氣管與節氣門(油門)后部相連,也就是進氣支管,這根管上有一個電子磁力閥門,通常為閉合狀態,當ECU需要補充進氣時會控制該閥門打開,使碳罐中的油氣混合氣體進入燃燒室輔助燃燒,從而達到降低排放、節省燃油、保持動力的效果。發動機中多余的燃油會從回油管流回油箱,這就是有時我們發現急加速后油表稍有降低,但過一會兒又升回來的原因(特好的車不明顯)。
碳罐電磁閥出現故障會怎么樣
接下來我們來看一看,哪些故障與碳罐相關,以及車主們應該注意哪些細節問題,以降低由于蒸發控制系統引起的故障:
1、車輛行駛異響
非怠速運轉的發動機工作時,時不時可以聽到“噠噠”的響聲。遇到著這種狀況不要驚慌,要做的第一件事情是找到車上的碳罐電磁閥,判斷“噠噠”的響聲是不是它發出的,如果是那就不必理會了。因為,碳罐電磁閥在油門打開時會產生斷續的開關動作,從而發出聲音,而這屬于正常現象。
2、踩油門唑車,車內油味較大
如果遇到踩油門加速時唑車,且車內的汽油味比較大的故障,此時要格外注意碳罐系統中的管路是否破損。汽油蒸汽會沿著破損處直接排入大氣中,造成車內汽油味大。而如果這時管路漏油,造成進入發動機進氣道的是空氣而不是燃油蒸汽,勢必會造成發動機混合氣過稀,從而導致不定時的唑車現象。
3、發動機怠速忽高忽低且加速無力
如果發動機啟動后,怠速時轉速有規律地忽高忽低且汽車加速無力,則要注意是否是由于碳罐的空氣入口及過濾網阻塞引起的。因為,此時外界空氣不易進入碳罐, 罐內缺少新鮮空氣,怠速時,在進氣真空吸力的作用下,吸附在活性碳罐內的汽油蒸氣被吸入進氣歧管,使氧傳感器檢測到混合氣過濃,于是發動機控制單元減少噴油器量,此時可燃混合氣的濃度隨之減小,導致怠速變低;而隨后,由于噴油量減小,氧傳感器在下一循環又檢測到混合氣過稀,于是電腦又增加噴油量,導致怠速接著升高,因此便出現了怠速時轉速有規律地忽高忽低現象。所以,出現此種情況時,車主要及時檢查碳罐的進氣入口是否暢通。
4、發動機熄火或不易啟動
此時,則要注意檢查可能導致問題出現的碳罐電磁閥。如果電磁閥一直處于關閉狀態,那么碳罐內的汽油蒸汽會越聚越多,最終充滿整個碳罐,其余的汽油蒸汽只能逸入大氣中了,污染環境浪費燃油。反之,如果電磁閥一直處于開的轉態,發動機的進氣道的混合氣就一直在處在加濃狀態,而同時發動機的控制單元由于此時還沒有控制碳罐電磁閥工作,也就不會發出降低噴油量的指令,這樣便會造成熱車時混合氣過濃引起發動機熄火,以及熱車熄火以后不易啟動的現象。 www.011315.cn
5、加油不宜過滿或過快
車主們要注意的第二點是每次加油不要過滿,在添加到快滿的時候記得要慢一些。加注過滿容易造成活性碳罐系統中的管路進入汽油,這些液態燃料進入碳罐不僅是對碳罐本身構成危害,而且會順著管路流入進氣道引起火花塞“淹死”,造成汽車加油就熄火直至無法啟動的嚴重后果。而加油過快的話,如果膨脹的蒸汽加之汽油頂出來的氣體來不及釋放,就會產生嗆油。
( 汽 車維修技術網 http://www.011315.cn/)




